欢迎来到!深圳戴泰科电子技术有限公司官网官网!
技术热线:0755-23426380
  1. 您的位置:
  2. 网站首页
  3. >
  4. SEO软文
  5. >
  6. 【汽车线束】设计基础详解

【汽车线束】设计基础详解

发布时间:11/22 —— 2021 717
汽车线束·定义

汽车上的电源和各种电气零件通过线束来实现电路物理连接,线束分布遍布全车。


如果把发动机比作汽车心脏的话,那么线束就是汽车的神经网络系统。它负责整车各个电器零件之间的信息传递工作。


汽车线束·设计流程

1. 确定整车电器功能,给出相应要求。
 
2. 确定整车电器负荷要求,并给出相关特殊要求。
 
3. 绘制整车电器原理图线路原理图。
 
4. 整车电源分配(含搭铁线)。
 图片
(搭铁线)

5. 确定导线规格,电线保护固定过孔方式。
 
6. 分配保护装置所含回路并逐一确定容量。
 
7. 绘制三维线束布置图。
 
8. 绘制二维线束图。
 
9. 以三维线束布置图确认二维线束图尺寸。
 图片
(二维线束图)
 
10. 认可并投产。
 
1)汽车上装备的两个电源(发电机与蓄电池)必须并联连接;
2)各种用电设备采用并联连接,并由各自的开关控制;
3)电流表必须能够检测蓄电池充、放电电流的大小。因此,凡是蓄电池供电时,电流都要经过电流表与蓄电池构成的回路。
但是,对于用电量大且工作时间较短的起动机电流则例外,即启动电流不经过电流表;
4)各型汽车均配装保险装置,用以防止发生短路而烧坏用电设备。
 

汽车线束·设计要点
Automotive Wiring Harness & Design points
1. 根据电气功能要求绘制电器原理图和线束功能图。
  图片
(电气原理图)
 
2. 根据电气原理图对每个电气子系统及回路进行能源分配,包括搭铁线。
 
3. 根据电气子系统电器件的分布情况确定线束布线形式。
 
4. 根据线束的走向确定线束保护方式和过孔保护。
 
5. 根据电器负荷确定熔断器或断路器。
 图片
(熔断器)
 
6. 根据熔断器容量确定电线线径。
 
7. 根据电器的功能确定电线的颜色
 
8. 根据电器件的插接件确定线束的插接件。
 
 
汽车线束·电线设定
Automotive Wiring Harness & Cable Setting
 

1.计算导线线径

I=P/U
A=IpL/Ud
式中
I:电流,A
P:电器件功率,W
U:电压,V
A:线径,mm²
p:铜电阻率(约为0.0185Ωmm²/m)
L:导线长度,m
Ud:允许最大的电压降损失

同时也要考虑下列情况
a. 导线过长可适当将线径放大;
b. 导线经多个插接件转接后连接到用电器的情况,考虑端子电压降较大,可适当将线径放大。
 

2.各种电路允许的电压降Ud

 
图片
 

3.线径经验值

0.5mm² 信号线、尾灯、牌照灯、指示灯仪表灯、电钟、水温表、燃油表、油压表等
0.75mm² 转向灯、3V以下电喇叭等
1.0mm² 电喇叭、刮水电机、雾灯等
1.5mm² 前照灯
2.0-4.0mm² 电源线
4.0-6.0mm² 预热塞等
8.0-25mm² 主电源
16-72mm² 启动线 主搭铁线
 

4.电线颜色的设定

主电源:红色
起动系(点火):白色
搭铁系:黑色(白黑)
信号灯系:绿色
传感器信号:棕色黄色
 

5.电线允许连续电流及允许电流密度

 
为避免导线过度发热,应该检查电流密度其公式为:S=I/A
 
图片
 
 
汽车线束·各电气连线
Automotive Wiring Harness & Electrical connection

1.起动机

 
图片
 
起动机故障分析(不转原因): 
①蓄电池电容量不足
②导线连接不良
③起动开关(继电器坏)
④起动机坏
 
检查与排除:
1. 接通起动机开关,起动机不转动时,立即松开开关,打开大灯或按动喇叭,确认是否有电,如大灯不亮或喇叭不响,检查蓄电池回路连接状态,蓄电池容量。
2. 如蓄电池正常,用导线或起子直接搭接起动机开关的接线柱,如起动机空转良好,说明开关有问题,不转则起动机有问题。
3. 检查起动继电器方法同上,用起子直接短接继电器线圈的两根线。
 

2.发电机

 
图片
 

3.制动灯、倒车灯

 
图片
 
制动灯(倒车灯)故障分析(不亮原因):
①灯泡烧坏
②灯泡搭铁不亮
③开关损坏
④线路断路
 
检查与排除
检查灯泡灯丝
检查搭铁:踏动制动踏板,检查制动灯是否有电
检查开关,如还是不亮说明线路断路或保险丝断
 

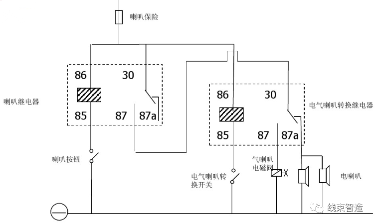
4.电/气喇叭(远近光转换)

 
图片
 
电喇叭不响故障
①电源线路断裂
②按钮接触不良
③继电器坏
④喇叭坏
 
检查与排除
打开大灯通过大灯的发光状态确认蓄电池容量电源线路正常。
喇叭继电器的30端和87端短接,喇叭响,正常。不响换喇叭。
将喇叭继电器的85端搭铁,如有继电器的触点闭合的声音且喇叭响,按钮正常。
按下按钮,继电器无声音,换继电器。
 

5.收放机

 
图片
 

6.室内灯

 
图片
 
1. 开后雾灯前必须先开前雾灯。
2. 开前雾灯或大灯时小灯开关会同时打开。
3. 小灯、牌照灯、尾灯、仪表照明和翘板开关指示灯均为同一电源,但仪表照明和翘板开关指示灯可通过照明控制器控制亮度。



产品推荐 Product recommendation

了解更多